페이지 정보

자동댐퍼시스템
자동댐퍼시스템
제품설명
제품설명
키워드
집진기 제어장치, 풍량 자동 제어, 댐퍼 개폐율 설정, 에너지 절감, 차압센서
사용처
산업 공장, 화학 공장, 목재 가공 공장 등 다양한 작업장에서 발생하는 먼지와 오염 물질을 효율적으로 제거하여 에너지 절감, 소음 저감, 작업 환경 개선을 가능하게 합니다.
특징
제품 특징
-
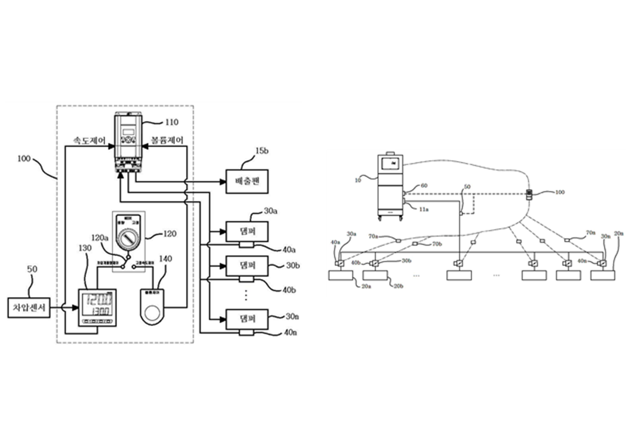
- 집진기 제어장치:
- 집진기에 연결된 여러 후드의 풍량을 개별적으로 조절할 수 있도록 설계된 장치로, 인버터 제어를 통해 댐퍼의 개폐율을 설정하여 각 후드의 작동을 최적화합니다.
-
- 풍량 자동 제어:
- 작업 환경의 변화에 따라 집진기 후드의 풍량을 자동으로 조절하여 에너지 효율성을 높이고 불필요한 소음을 줄이는 기능을 제공하여 경제적이고 효율적인 집진기 운영을 가능하게 합니다.
-
- 댐퍼 개폐율 설정:
- 각 후드에 설치된 댐퍼의 개폐율을 인버터 제어장치를 통해 개별 설정함으로써, 특정 구간별로 필요한 풍량을 정밀하게 조절할 수 있어 작업 환경의 다양성을 반영합니다.
-
- 에너지 절감:
- 집진기 운영 시 에너지 낭비를 최소화하고, 후드의 풍량을 작업 환경에 맞게 조절하여 불필요한 소음 저감과 함께 에너지 소비를 줄여 경제적인 운영을 가능하게 합니다.
-
- 차압 센서:
- 집진기와 연결된 주배관 내에 설치되어 필터 막힘 등으로 인한 차압 상승을 감지하고, 이를 통해 배출팬의 회전수를 조절하여 집진실의 효율적인 운영과 적절한 배압 유지를 돕는 장치입니다.
동영상
설치시공사례
더보기
- 다음글대형흡착탑 집진기 24.10.24
댓글목록
등록된 댓글이 없습니다.


구매하기